施工技术|超高层办公楼给水及消防方案选型分析
扫描到手机,新闻随时看
扫一扫,用手机看文章
更加方便分享给朋友
点击脉门添加关注
通过对4种常用供水方式特点的比较,选择出适合办公楼用水特点的供水方式,并根据超高层的实际情况进行合理分区;通过总结我国部分超限高层消防给水系统设计的情况和特点,对消防系统的选择进行了分析和探讨。
工程概况
本工程总建筑高度297.2m,建筑面积160842.6㎡ (不含地下室)。裙楼约5层,层建筑面积5000㎡ ,小计25000㎡ ;标准层层建筑面积约为2120㎡ ;纯办公建筑面积小计135842㎡ 。地下室共两层,建筑面积约为37600㎡。裙楼为办公配套的会议展览,层高定为6m,办公楼层层高按照高度和层数计算,平均层高为4.0m。
1、市政水源及水压:水源为城市自来水,供水水压按0.25Mpa考虑。
2、生活用水量计算:见表1

根据办公楼的用水特点,给水系统设计时并没有考虑集中热水供应和直饮水系统。
原因有以下3点:
1.用水时间短。办公用水不同于酒店用水和住宅用水,用水时间短,一般按10个小时考虑(8:30-18:30),而后者用水时间一般为24小时;
2.系统需要周期循环。由于非用水时间长达14个小时,在非用水时间内,系统仍然需要不间断运行,不利于节能(包括热能和电能);
3.热水及直饮水用水量小。办公楼热水定额为5-8 L/人.班,全天热水用量约为81.3 m3/h,小的用水量相对于超高层庞大的管网系统和设备运行和维护成本而言,非常不经济。所以建议设置局部的热水系统和饮用水系统。
1、供水方式分析:
目前给水方式常用形式主要有以下四种形式:
(1)储水池-恒压水泵-高位水箱供水方式
(2)气压给水设备供水方式
(3)储水池-变频水泵供水方式
(4)管网叠压设备供水方式

4种常用供水方式特点比较:见表2
气压给水设备供水方式,由于气压罐容积所限,不可能针对大用户进行供水;管网叠压设备是这两年才兴起一种新型节能的供水方式,但在使用工程中,往往受到周边市政管网管径和水压波动的影响,在用水量以及接管管径等方面同样受到诸多的限制条件,而且当市政压力不稳定时,并不能起到节能的效果;变频供水设备也属于一种常用的节能设备,但针对办公楼而言,由于非用水时间大于用水时间,设备仍然有较多时间处于低效区,并且供水可靠性也相对较差;高位水箱供水的较大优点是设备一直处于高效区运行,供水可靠性较好,而且所选水泵的流量较变频泵及管网叠压设备都小,比较适合作为办公楼供水方式。
2、给水系统分区:
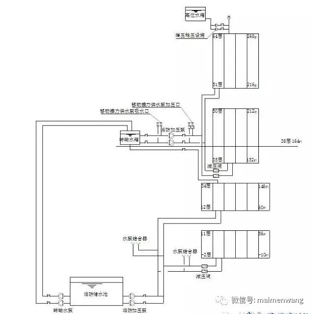
由于楼层较高,所以需要设置中间水池进行分区供水,300m的高度在分区上可以考虑2种方式:1.100m左右分为一个区,整座大厦可分为3个区,中间水池分别设置在25层设备层(112m)、51层设备层(216m)和顶层(272m);或者以150m为界将整座大厦分为两个区,中间水池分别设置在38层设备层(164m)和顶层(272m)。从整个供水系统以及技术可行性而言,采用2个分区或者采用3个分区都是可行的,两者相比较并没有明显的排他性,都是可以考虑的。但由于考虑到消防系统整体分为两个区域,生活水池和消防水池设置都设置在38层设备层(164m),这样设置不仅可以少占建筑面积,而且也有利于结构专业的荷载计算,同时也便于业主方便管理。
3、给水系统分区见图1所示

消防系统方案选型分析
本工程设有消火栓系统、自动喷水灭火系统和七氟丙烷气体灭火系统(设置在变配电房)。一层大堂建筑高度未超过12米,采用快速响应喷头。
1、消防用水量按照国家规范计算如表3所示:

2、消防系统形式选择目前已建或在建的超高层建筑消防给水方式如表4所示

由上表我们可以得到两点结论:
(1)超过400m的高层建筑,在消防给水形式上,往往以常高压制为主;400m以下的高层建筑,在消防给水形式上,往往以临时高压制为主;
(2)一般认为,常高压制较临时高压更趋于安全,但对于超高层而言,消防安全必须做到防患于未然,做到万无一失,采取的消防形式都必须是最安全的,所以从这一层面上说,常高压制和临时高压制都是最安全的,上海环球金融中心采用临时高压制就说明了这一点。
本建筑如果采用常高压系统,中间设备层以及屋顶的设备层需要储存消防期间全部的消防用水量540M3,并且在设计常高压系统时,地下消防储水池往往也储存较大的消防水量,比如南京紫峰大厦地下储水池容积为576 M3,和高位消防水池容积相同;广州西塔为150 M3,若采用临时高压系统,则中间设备层转输水箱容积通常均按≧60M3容积设计,即0.5~1.0h的消防用水量,而且屋顶的消防水箱的容积只需要18 M3即可,无论从设备层的占地面积出发,或者从荷载方面考虑,还是从造价方面考虑,采用临时高压系统都有一定的优势,从安全角度考虑,只要加强安全巡检,就可以做到万无一失。

超高层办公楼采用何种给水方式一定要根据办公楼自身的用水特点进行分析,在分区设置时,除考虑给水自身需要外,还应结合其他专业设置统一进行技术经济分析,从而选择最优给水方案;选择消防给水方案时首先要考虑的是系统的安全性问题,事实证明常高压系统未必比临时高压系统更安全,采用哪一种消防给水方式同样要进行各方面的技术经济分析后再进行确定。

声明:本文由入驻焦点开放平台的作者撰写,除焦点官方账号外,观点仅代表作者本人,不代表焦点立场。
